Descrição do produto
A desconexão do interruptor de fusível é adequada para CA 50 Hz, tensão nominal de até 660 V e tensão CC de até 440 V. Eles são componentes de distribuição de energia de baixa-tensão que integram funções de isolamento, comutação e proteção contra-curto-circuito. O fusível é instalado na posição do braço faca do contato móvel da chave seccionadora ou uma combinação de chave seccionadora e fusível conectado em série é instalada. O fusível interrompe a corrente-de curto-circuito, proporcionando assim capacidade de interrupção-de curto-circuito.
Parâmetros Técnicos
- GRGLR-400/4F
- GR: Código da empresa
- GLR: Desconexão com fusível
- 400: Corrente nominal
- 4: 4 frase
- F: Operação frontal
Recursos do produto:
O conjunto seccionador da chave fusível possui uma estrutura modular, apresentando um invólucro de resina de poliéster insaturado reforçado com fibra de vidro, armazenamento de energia por mola e um mecanismo de aceleração de transmissão por engrenagem cônica para rápida conexão e desconexão. O elemento fusível é conectado em série em uma estrutura de quatro-interrupções-de contato múltiplo, determinando automaticamente as posições limites dos estados ligado/desligado e fornecendo indicação clara do status do contato.
Parâmetros técnicos:
|
Código |
GRGLR-400 |
||
|
Corrente de aquecimento convencional (A) |
400 |
||
|
Tensão nominal de isolamento (V) |
800 |
||
|
Tensão nominal suportável de impulso (kV) |
8 |
||
|
Corrente nominal de trabalho (A) |
380V |
400 |
|
|
660V |
315 |
||
|
Capacidade nominal de fechamento e interrupção (A) 1,05Ue |
AC660V, AC-23B |
Conectar |
4000 |
|
COSΦ:0,35 |
|||
|
AC660V, AC-23B |
Desconectar |
3200 |
|
|
COSΦ:0,35 |
|||
|
Vida mecânica (tempos) |
800 |
||
|
Vida elétrica (vezes) |
200 |
||
|
Força operacional (N) |
30 |
||
|
Corrente nominal-de curto-circuito (kA) |
50 |
||
|
Grau de poluição |
3 |
||
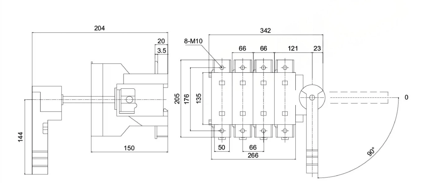
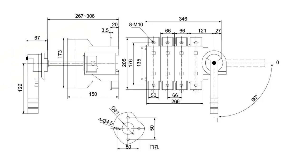
Dimensão:


Métodos operacionais:
Operação lateral direta: A alça é instalada no lado direito da chave;
Operação frontal direta: A alça é instalada na parte frontal do switch;
Operação lateral externa: A alça é instalada no lado direito fora do armário de distribuição;
Operação frontal externa: A maçaneta é instalada na parte frontal, fora da porta do armário de distribuição.
Manutenção de rotina
1. Inspeção Visual
Verifique se há rachaduras e marcas de queimadura na caixa; certifique-se de que a tampa transparente esteja livre de poeira e condensação.
As marcações "Aberto (O) - Fechado (I)" na alavanca de operação devem ser claras, sem folgas ou descoloração.
2. Verificação da conexão elétrica
Use um termômetro infravermelho para verificar a temperatura dos terminais da fiação. Durante a operação normal, a temperatura deve ser menor ou igual à temperatura ambiente + 40 grau, sem superaquecimento (descoloração do terminal, envelhecimento do isolamento).
Agite manual e suavemente o barramento/cabo de cobre para confirmar que está seguro (se houver ruído anormal, reaperte-o).
3. Contatos e Fusíveis
Após desligar a energia anualmente, inspecione a superfície de contato: se houver leve queimadura, alise com lixa fina; se os contatos estiverem soldados ou deformados, substitua o corpo da chave.
Se um fusível queimar, substitua-o por um do mesmo modelo (NT2).
Mecanismo Operacional
Aplique uma pequena quantidade de lubrificante (como graxa de silicone) no eixo de rotação da alça a cada seis meses para garantir um funcionamento suave. Verifique a função de intertravamento: Após fechar a chave, tente abrir a porta do gabinete; confirme que não pode ser aberto; quando a porta do gabinete está aberta, a chave não pode ser fechada.
Aplicações de seccionadores
Em sistemas de distribuição de energia de baixa-tensão, a principal função dos seccionadores é a segurança de inspeção e manutenção.
1. Linhas de entrada em caixas e painéis de distribuição
2. Linhas de entrada no circuito principal dos centros de controle de motores
3. Alimentadores que saem de gabinetes de distribuição-de baixa tensão em subestações; quando fusíveis são usados como dispositivos elétricos de proteção, chaves seccionadoras-grupos de fusíveis devem ser instalados.
4. Data centers e locais semelhantes
5. Requisitos de isolamento para locais especiais
Requisitos de isolamento para dispositivos de fornecimento de energia solar fotovoltaica
PERGUNTAS FREQUENTES:
P: Você é um comerciante ou fabricante?
R: Nós somos um fabricante, agradecemos sua visita às nossas fábricas.
P: Como posso obter a amostra?
R: Envie por via aérea ou expressa ou marítima de acordo com suas demandas.
P: Quanto tempo normalmente produz?
R: Amostras dentro de 2 dias, se compradas a granel, depende da quantidade.
P: Você pode instalar o fusível para mim?
R: Sim, claro, informe-nos antes de fazer uma cotação.
Tag: desconexão do interruptor de fusível, fabricantes, fornecedores, fábrica de desconexão do interruptor de fusível na China

